問1
次の文章は、「電気事業法」に基づく調査の義務及びこれに関連する「電気設備技術基準の解釈」に関する記述である。
- 一般用電気工作物と直接に電気的に接続する電線路を維持し,及び運用する者(以下,「(ア)」という。)は,その一般用電気工作物が経済産業省令で定める技術基準に適合しているかどうかを調査しなければならない。ただし,その一般用電気工作物の設置の場所に立ち入ることにつき,その所有者又は(イ)の承諾を得ることができないときは,この限りでない。
- (ア)又はその(ア)から委託を受けた登録調査機関は,上記a)の規定による調査の結果,電気工作物が技術基準に適合していないと認めるときは,遅滞なく,その技術基準に適合するようにするためとるべき(ウ)及びその(ウ)をとらなかった場合に生ずべき結果をその所有者又は(イ)に通知しなければならない。
- 低圧屋内電路の絶縁性能は,開閉器又は過電流遮断器で区切ることができる電路ごとに,絶縁抵抗測定が困難な場合においては,当該電路の使用電圧が加わった状態における漏えい電流が(エ)mA以下であること
上記の記述中の空白箇所(ア)~(エ)に当てはまる組合せとして,正しいものを次の(1)~(5)のうちから一つ選べ。
| ア | イ | ウ | エ | |
|---|---|---|---|---|
| 1 | 一般送配電事業者等 | 占有者 | 措置 | 2 |
| 2 | 電線路維持運用者 | 使用者 | 工事方法 | 1 |
| 3 | 一般送配電事業者等 | 使用者 | 措置 | 1 |
| 4 | 電線路維持運用者 | 占有者 | 措置 | 1 |
| 5 | 電線路維持運用者 | 使用者 | 工事方法 | 2 |
- 解答
問2
「電気工事業の業務の適正化に関する法律」に基づく記述として,誤っているものを次の(1)~(5)のうちから一つ選べ。
- 電気工事業とは,電気事業法に規定する電気工事を行う事業であって,その事業を営もうとする者は,経済産業大臣の事業許可を受けなければならない。
- 登録電気工事業者の登録には有効期間がある。
- 電気工事業者は,その営業所ごとに,絶縁抵抗計その他の経済産業省令で定める器具を備えなければならない。
- 電気工事業者は,その営業所及び電気工事の施工場所ごとに,その見やすい場所に,氏名又は名称,登録番号その他の経済産業省令で定める事項を記載した標識を掲げなければならない。
- 電気工事業者は,その営業所ごとに帳簿を備え,その業務に関し経済産業省令で定める事項を記載し,これを保存しなければならない。
- 解答
問3
次の文章は,「電気設備技術基準」の電気機械器具等からの電磁誘導作用による人の健康影響の防止における記述の一部である。
変圧器,開閉器その他これらに類するもの又は電線路を発電所,変電所,開閉所及び需要場所以外の場所に施設する場合に当たっては,通常の使用状態において,当該電気機械器具等からの電磁誘導作用により人の健康に影響を及ぼすおそれがないよう,当該電気機械器具等のそれぞれの付近において,人によって占められる空間に相当する空間の(ア)の平均値が,(イ)において(ウ)以下になるように施設しなければならない。ただし,田畑,山林その他の人の(エ)場所において,人体に危害を及ぼすおそれがないように施設する場合は,この限りでない。
上記の記述中の空白箇所(ア)~(エ)に当てはまる組合せとして,正しいものを次の(1)~(5)のうちから一つ選べ。
| ア | イ | ウ | エ | |
|---|---|---|---|---|
| 1 | 磁束密度 | 全周波数 | 200μT | 居住しない |
| 2 | 磁界の強さ | 商用周波数 | 100A/m | 往来が少ない |
| 3 | 磁束密度 | 商用周波数 | 100μT | 居住しない |
| 4 | 磁束密度 | 商用周波数 | 200μT | 往来が少ない |
| 5 | 磁界の強さ | 全周波数 | 200A/m | 往来が少ない |
- 解答
問4
「電気設備技術基準の解釈」に基づく高圧及び特別高圧の電路に施設する避雷器に関する記述として,誤っているものを次の(1)~(5)のうちから一つ選べ。ただし,いずれの場合も掲げる箇所に直接接続する電線は短くないものとする。
- 発電所又は変電所若しくはこれに準ずる場所では,架空電線の引込口(需要場所の引込口を除く。)又はこれに近接する箇所には避雷器を施設しなければならない。
- 発電所又は変電所若しくはこれに準ずる場所では,架空電線の引出口又はこれに近接する箇所には避雷器を施設することを要しない。
- 高圧架空電線路から電気の供給を受ける受電電力が50kWの需要場所の引込口又はこれに近接する箇所には避雷器を施設することを要しない。
- 高圧架空電線路から電気の供給を受ける受電電力が500kWの需要場所の引込口又はこれに近接する箇所には避雷器を施設しなければならない。
- 使用電圧が60000V以下の特別高圧架空電線路から電気の供給を受ける需要場所の引込口又はこれに近接する箇所には避雷器を施設しなければならない。
- 解答
問5
次の文章は,「電気設備技術基準の解釈」における発電機の保護装置に関する記述である。
- 発電機に(ア)を生じた場合
- 容量が500kV⋅A以上の発電機を駆動する(イ)の圧油装置の油圧又は電動式ガイドベーン制御装置,電動式ニードル制御装置若しくは電動式デフレクタ制御装置の電源電圧が著しく(ウ)した場合
- 容量が100kV⋅A以上の発電機を駆動する(エ)の圧油装置の油圧,圧縮空気装置の空気圧又は電動式ブレード制御装置の電源電圧が著しく(ウ)した場合
- 容量が2000kV⋅A以上の(イ)発電機のスラスト軸受の温度が著しく上昇した場合
- 容量が10000kV⋅A以上の発電機の(オ)に故障を生じた場合
- 定格出力が10000kWを超える蒸気タービンにあっては,そのスラスト軸受が著しく摩耗し,又はその温度が著しく上昇した場合
上記の記述中の空白箇所(ア)~(オ)に当てはまる組合せとして,正しいものを次の(1)~(5)のうちから一つ選べ。
| ア | イ | ウ | エ | オ | |
|---|---|---|---|---|---|
| 1 | 過電圧 | 水車 | 上昇 | 風車 | 外部 |
| 2 | 過電圧 | 風車 | 上昇 | 水車 | 内部 |
| 3 | 過電流 | 水車 | 低下 | 風車 | 内部 |
| 4 | 過電流 | 風車 | 低下 | 水車 | 外部 |
| 5 | 過電流 | 水車 | 低下 | 風車 | 外部 |
- 解答
問6
次の文章は,「電気設備技術基準の解釈」に基づく高圧架空電線に適用される高圧保安工事及び連鎖倒壊防止に関する記述である。
- 電線はケーブルである場合を除き,引張強さ(ア)kN以上のもの又は直径(イ)mm以上の硬銅線であること。
- 木柱の風圧荷重に対する安全率は,2.0以上であること。
- 支持物に木柱,A種鉄筋コンクリート柱又はA種鉄柱を使用する場合の径間は(ウ)m以下であること。また,支持物にB種鉄筋コンクリート柱又はB種鉄柱を使用する場合の径間は(エ)m以下であること(電線に引張強さ14.51kN以上のもの又は断面積38mm²以上の硬銅より線を使用する場合を除く。)。
- 支持物で直線路が連続している箇所において,連鎖的に倒壊するおそれがある場合は,技術上困難であるときを除き,必要に応じ,16基以下ごとに,支線を電線路に平行な方向にその両側に設け,また, 5基以下ごとに支線を電線路と直角の方向にその両側に設けること。
上記の記述中の空白箇所(ア)~(エ)に当てはまる組合せとして,正しいものを次の(1)~(5)のうちから一つ選べ。
| ア | イ | ウ | エ | |
|---|---|---|---|---|
| 1 | 8.01 | 4 | 100 | 150 |
| 2 | 8.01 | 5 | 100 | 150 |
| 3 | 8.01 | 4 | 150 | 250 |
| 4 | 5.26 | 4 | 150 | 250 |
| 5 | 5.26 | 5 | 100 | 150 |
- 解答
問7
次の文章は,「電気設備技術基準」における,特殊場所における施設制限に関する記述である。
- 粉じんの多い場所に施設する電気設備は,粉じんによる当該電気設備の絶縁性能又は導電性能が劣化することに伴う(ア)又は火災のおそれがないように施設しなければならない。
- 次に掲げる場所に施設する電気設備は,通常の使用状態において,当該電気設備が点火源となる爆発又は火災のおそれがないように施設しなければならない。
- 可燃性のガス又は(イ)が存在し,点火源の存在により爆発するおそれがある場所
- 粉じんが存在し,点火源の存在により爆発するおそれがある場所
- 火薬類が存在する場所
- セルロイド,マッチ,石油類その他の燃えやすい危険な物質を(ウ)し,又は貯蔵する場所
上記の記述中の空白箇所(ア)~(ウ)に当てはまる組合せとして,正しいものを次の(1)~(5)のうちから一つ選べ。
| ア | イ | ウ | |
|---|---|---|---|
| 1 | 短絡 | 腐食性のガス | 保存 |
| 2 | 短絡 | 引火性物質の蒸気/td> | 保存 |
| 3 | 感電 | 腐食性のガス | 製造 |
| 4 | 感電 | 引火性物質の蒸気 | 保存 |
| 5 | 感電 | 引火性物質の蒸気 | 製造 |
- 解答
問8
「電気設備技術基準の解釈」に基づく住宅及び住宅以外の場所の屋内電路(電気機械器具内の電路を除く。以下同じ)の対地電圧の制限に関する記述として,誤っているものを次の(1)~(5)のうちから一つ選べ。
- 住宅の屋内電路の対地電圧を150V以下とすること。
- 住宅と店舗,事務所,工場等が同一建造物内にある場合であって,当該住宅以外の場所に電気を供給するための屋内配線を人が触れるおそれがない隠ぺい場所に金属管工事により施設し,その対地電圧を400V以下とすること。
- 住宅に設置する太陽電池モジュールに接続する負荷側の屋内配線を次により施設し,その対地電圧を直流 450V以下とすること。
- 電路に地絡が生じたときに自動的に電路を遮断する装置を施設する。
- ケーブル工事により施設し,電線に接触防護措置を施す。
- 住宅に常用電源として用いる蓄電池に接続する負荷側の屋内配線を次により施設し,その対地電圧を直流450V以下とすること。
- 直流電路に接続される個々の蓄電池の出力がそれぞれ10kW未満である。
- 電路に地絡が生じたときに自動的に電路を遮断する装置を施設する。
- 人が触れるおそれのない隠ぺい場所に合成樹脂管工事により施設する。
- 住宅以外の場所の屋内に施設する家庭用電気機械器具に電気を供給する屋内電路の対地電圧を,家庭用電気機械器具並びにこれに電気を供給する屋内配線及びこれに施設する配線器具に簡易接触防護措置を施す場合(取扱者以外の者が立ち入らない場所を除く。),300V以下とすること。
- 解答
問9
次の文章は,「電気設備技術基準の解釈」における分散型電源の低圧連系時及び高圧連系時の施設要件に関する記述である。
- 単相3線式の低圧の電力系統に分散型電源を連系する場合において,(ア)の不平衡により中性線に最大電流が生じるおそれがあるときは,分散型電源を施設した構内の電路であって,負荷及び分散型電源の並列点よりも(イ)に,3極に過電流引き外し素子を有する遮断器を施設すること。
- 低圧の電力系統に逆変換装置を用いずに分散型電源を連系する場合は,(ウ)を生じさせないこと。
- 高圧の電力系統に分散型電源を連系する場合は,分散型電源を連系する配電用変電所の(エ)において,逆向きの潮流を生じさせないこと。ただし,当該配電用変電所に保護装置を施設する等の方法により分散型電源と電力系統との協調をとることができる場合は,この限りではない。
上記の記述中の空白箇所(ア)~(エ)に当てはまる組合せとして,正しいものを次の(1)~(5)のうちから一つ選べ。
| ア | イ | ウ | エ | |
|---|---|---|---|---|
| 1 | 負荷 | 系統側 | 逆潮流 | 配電用変圧器 |
| 2 | 負荷 | 負荷側 | 逆潮流 | 引出口 |
| 3 | 負荷 | 系統側 | 逆充電 | 配電用変圧器 |
| 4 | 電源 | 負荷側 | 逆充電 | 引出口 |
| 5 | 電源 | 系統側 | 逆潮流 | 配電用変圧器 |
- 解答
問10
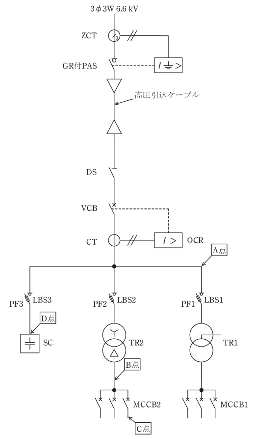
次のa)~e)の文章は,図の高圧受電設備における保護協調に関する記述である。これらの文章の内容について,適切なものと不適切なものの組合せとして,正しいものを次の(1)~(5)のうちから一つ選べ。
- 受電設備内(図中A点)において短絡事故が発生した場合,VCB(真空遮断器)が,一般送配電事業者の配電用変電所の送り出し遮断器よりも早く動作するようにOCR(過電流継電器)の整定値を決定した。
- TR2(変圧器)の低圧側で,かつMCCB2(配線用遮断器)の電源側(図中B点)で短絡事故が発生した場合,VCB(真空遮断器)が動作するよりも早くLBS2(負荷開閉器)のPF2(電力ヒューズ)が溶断するように設計した。
- 低圧のMCCB2(配線用遮断器)の負荷側(図中C点)で短絡事故が発生した場合, MCCB2(配線用遮断器)が動作するよりも先にLBS2(負荷開閉器)のPF2(電力ヒューズ)が溶断しないように設計した。
- SC(高圧コンデンサ)の端子間(図中D点)で短絡事故が発生した場合,VCB(真空遮断器)が動作するよりも早くLBS3(負荷開閉器)のPF3(電力ヒューズ)が溶断するように設計した。
- GR付PAS(地絡継電装置付高圧交流負荷開閉器)は,高圧引込ケーブルで1線地絡事故が発生した場合であっても動作しないように設計した。
上記の記述中の空白箇所(ア)~(ウ)に当てはまる組合せとして、正しいものを次の(1)~(5)のうちから一つ選べ。
| a | b | c | d | e | |
|---|---|---|---|---|---|
| 1 | 適切 | 適切 | 適切 | 適切 | 不適切 |
| 2 | 不適切 | 不適切 | 適切 | 不適切 | 適切 |
| 3 | 適切 | 適切 | 不適切 | 不適切 | 不適切 |
| 4 | 適切 | 不適切 | 適切 | 適切 | 適切 |
| 5 | 不適切 | 適切 | 不適切 | 不適切 | 不適切 |
- 解答
問11
図のように既設の高圧架空電線路から,高圧架空電線を高低差なく径間30m延長することにした。
新設支持物にA種鉄筋コンクリート柱を使用し,引留支持物とするため支線を電線路の延長方向4mの地点に図のように設ける。電線と支線の支持物への取付け高さはともに8mであるとき,次の(a)及び(b)の問に答えよ。
(a)電線の水平張力が15kNであり,その張力を支線で全て支えるものとしたとき,支線に生じる引張荷重の値[kN]として,最も近いものを次の(1)~(5)のうちから一つ選べ。
- 7
- 15
- 30
- 34
- 67
- 解答
(b)支線の安全率を1.5とした場合,支線の最少素線条数として,最も近いものを次の(1)~(5)のうちから一つ選べ。
ただし,支線の素線には,直径2.9mmの亜鉛めっき鋼より線(引張強さ1.23kN/mm²)を使用し,素線のより合わせによる引張荷重の減少係数は無視するものとする。
- 3
- 5
- 7
- 9
- 19
- 解答
問12
「電気設備技術基準の解釈」に基づいて,使用電圧6600V,周波数 50Hzの電路に使用する高圧ケーブルの絶縁耐力試験を実施する。次の(a)及び(b)の問に答えよ。
(a) 高圧ケーブルの絶縁耐力試験を行う場合の記述として,正しいものを次の(1)~(5)のうちから一つ選べ。
- 直流10350Vの試験電圧を電路と大地との間に1分間加える。
- 直流10350Vの試験電圧を電路と大地との間に連続して10分間加える。
- 直流20700Vの試験電圧を電路と大地との間に1分間加える。
- 直流20700Vの試験電圧を電路と大地との間に連続して10分間加える。
- 高圧ケーブルの絶縁耐力試験を直流で行うことは認められていない。
- 解答
(b) 高圧ケーブルの絶縁耐力試験を,図のような試験回路で行う。ただし,高圧ケーブルは3線一括で試験電圧を印加するものとし,各試験機器の損失は無視する。また,被試験体の高圧ケーブルと試験用変圧器の仕様は次のとおりとする。
【高圧ケーブルの仕様】
ケーブルの種類:6600Vトリプレックス形架橋ポリエチレン絶縁ビニルシースケーブル(CVT)
公称断面積:100m²
ケーブルのこう長:220m
1線の対地静電容量:0.45 μF/km
【試験用変圧器の仕様】
定格入力電圧:AC 0〜120V
定格出力電圧:AC 0〜12000V
入力電源周波数:50Hz
この絶縁耐力試験に必要な皮相電力の値[kV⋅A]として,最も近いものを次の(1)~(5)のうちから一つ選べ。
- 4
- 6
- 9
- 10
- 17
- 解答
問13
需要家A~Cにのみ電力を供給している変電所がある。
各需要家の設備容量と,ある1日(0~24時)の需要率,負荷率及び需要家A~Cの不等率を表に示す値とする。表の記載に基づき,次の(a)及び(b)の問に答えよ。
(a) 3需要家A~Cの1日の需要電力量を合計した総需要電力量の値[kW⋅h]として,最も近いものを次の(1)~(5)のうちから一つ選べ。
- 10480
- 16370
- 20460
- 26650
- 27840
- 解答
(b) 変電所から見た総合負荷率の値[%]として,最も近いものを次の(1)~(5)のうちから一つ選べ。ただし,送電損失,需要家受電設備損失は無視するものとする。
- 42
- 59
- 62
- 73
- 80
- 解答
合計得点